
溫州科姆匹特流體控制技術有限公司生產的隔膜電動調節閥是由閥體、閥座、閥芯閥桿、導向套、閥蓋及密封填料與電動執行器經配合后組成。具有節能(只在工作時才消耗電能),環保(無碳排放),安裝快捷方便(無需復雜的氣動管路和氣泵工作站)等優點,廣泛適用于電力、化工、冶金、環保、水處理、輕工、建材等工業自動化系統領域。
技術參數
輸出推力:44~550KN
輸出調節推力:5.71~47.05KN
輸出額定關閉推力:8.4~63.15KN
位置控制基本誤差:(設定行程時間≥25秒)±1%
重復性誤差:(設定行程時間≥25秒)≤1%
死 區:0.1%~9.9%可調
輸出額定負載止下啟動頻率:1200次/小時
輸入信號:4~20mA/100Ω,2~10mA/100Ω,DC24V開關量
供電電源:380±10%VAC,50Hz
相對溫度:≤95%
環境溫度:-30℃~+70℃
防爆等級:ExdⅡBT4
防擴等級:IP68
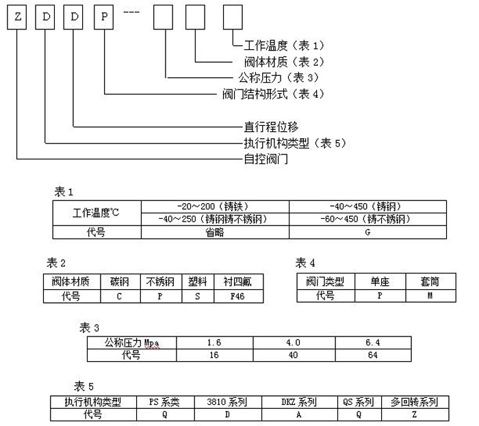
型號編制說明

工作原理
通過接收工業自動化控制系統的信號(如:4~20mA)來驅動閥門改變閥芯和閥座之間的截面積大小控制管道介質的流量、溫度、壓力等工藝參數。實現自動化調節功能,內含飼服功能,接受統一的4-20mA或1-5V·DC的標準信號,將電流信號轉變成相對應的直線位移,自動地控制調節閥開度,達到對管道內流體的壓力、流量、溫度、液位等工藝參數的連續調節。
結構尺寸

